The complex has no analogues in Ukraine and the world.
Currently, there are no similar complexes in the world for
carrying out measurements in the temperature range of
1.2 - 300 K, as well as those that would be able
to study the thermal expansion of crystals of substances
that are gases at room temperature, the
so-called "cryocrystals", and they are grown directly
in the measuring cell.
The complex was granted the status of National Heritage of Ukraine by the Resolution of the
Cabinet of Ministers of Ukraine No. 1243 dated 04.11.2022.
There are no analogues of the complex in the State Register of
Scientific Objects that constitute National Heritage.
The closest analogue of this measuring complex in terms
of sensitivity and operating temperature range (5-350 K)
is located at Montana State University, USA
(J. J. Neumeier et al, Review of Scientific Instruments 79, 033903, 2008).
The advantage of the complex at
B. Verkin Institute for Low Temperature Physics and Engineering of the National Academy of Sciences of Ukraine
over the analogue is the ability to conduct measurements at temperatures up to 1.2 K,
which is very important, since it is below the boiling point of liquid helium (4.2 K)
that the influence of quantum effects in thermal expansion is most clearly manifested.
The
complex is able to register changes in the length of the sample by the value of the
interatomic distance.The resolution of the dilatometric complex is 2*10-9cm.
The tasks that the complex solves:
Measurement of thermal expansion of cryocrystals, solids and nanostructured materials in the temperature range 1.2 - 300 K (sensitivity 10 -11 m)
Measurement of thermal expansion of cryocrystals in the temperature range of their existence.
Determination of the quantitative and qualitative composition of gases sorbed by nanostructured materials and the dynamics of their sorption and desorption in the temperature range of 2-1000 K
Components of the complex:
Low-temperature capacitive dilatometer for studying the thermal expansion of solids.
Low-temperature capacitive dilatometer for studying the thermal expansion of cryocrystals.
Low-temperature desorption vacuum gas analyzer for determining the quantitative and qualitative composition of gases
sorbed into nanostructured materials, and the dynamics of their sorption and desorption.
Measuring equipment and automation systems to ensure the functioning of the complex.
Fig. Dilatometric measuring complex for studying the temperature dependence of linear thermal expansion of cryocrystals, solids
and nanostructured materials in the temperature range 1.2 - 300 K (sensitivity 10 -11 m).
A dilatometer is a device for measuring thermal expansion (from the Latin dilato - to expand),
which allows you to record the change in the size of an object depending on temperature or other factors.
The most important characteristics of a dilatometer are its sensitivity to the absolute change in the size
of the object being measured and the operating temperature range in which measurements can be made.
Since, as a rule, thermal expansion coefficients decrease with decreasing temperature, the
sensitivity of a dilatometer intended for measurements at low temperatures must be extremely high.
In addition, the design of the dilatometer must ensure the minimum error introduced by the measuring
system into the thermal expansion of the sample, high accuracy of thermometry, vibration resistance,
and also contain a number of technical solutions that allow the device to function at low temperatures.
Dilatometric studies are performed on two low-temperature highly sensitive capacitive dilatometers,
which allow detecting a change in the size of the sample under study by the value of the interatomic distance.
One of the dilatometers is designed to study the thermal expansion of solidified gases in the temperature
range of their existence. The second one is designed to study the thermal expansion of any solid samples of
arbitrary shape in the temperature range from 1.2 to 300 K. Dilatometers were developed at the
B. Verkin Institute for Low Temperature Physics and Engineering of the National Academy of Sciences of Ukraine.
Thermal expansion measurements provide information about specific phase transitions and quantum phenomena
in solids [Low Temp. Phys.42, 788 (2016)].
Experimental studies of sorption properties are performed using the thermally programmed desorption method.
The high qualification of researchers, who have unique modern technical equipment at their disposal,
makes it possible to solve a number of scientific problems related to the dynamics of the crystal lattice,
spin-nuclear conversion, the features of the rotational motion of molecules in the crystal lattice, as well
as thermal expansion and sorption properties of carbon nanostructures.
Fig. Low-temperature desorption vacuum gas analyzer for determining the
composition of gases sorbed into nanostructured materials and the dynamics of their sorption and
desorption in the temperature range of 2-1000 K.
The activities of the dilatometric group and the "Complex for measuring the thermal expansion of solid nanostructured materials and
cryocrystals at low and ultralow temperatures of the B. Verkin Institute for Low Temperature Physics and Engineering of the National
Academy of Sciences of Ukraine" are coordinated by Corresponding Member of the NAS of Ukraine Dolbin Oleksandr Vitoldovich (born 1967),
Acting Director of the B. Verkin Institute for Low Temperature Physics and Engineering of the National Academy of Sciences of Ukraine since 2024,
Head of the Department of Thermal Properties and Structure of Solids and Nanosystems of the B. Verkin Institute for Low Temperature Physics and Engineering of the
National Academy of Sciences of Ukraine (2018 - 2024), in 1996 he received the title of Candidate of Technical Sciences, and in 2012 he defended his doctoral dissertation on the topic
"Quantum and Dimensional Effects in Thermal Expansion carbon nanostructures", professor. Laureate of the State Prize of Ukraine in the field of science and
technology in 2011 for the cycle of works "Quantum effects and structural self-organization in new multifunctional nanomaterials".
In 2022 he received the distinction of the National Academy of Sciences of Ukraine "For professional achievements".
Corresponding member of the NAS of Ukraine since 2025 . He is the author and co-author of more than 100 scientific works and inventions.
The complex belongs to the Department of Thermal Properties and Structure of Solids and Nanosystems of the B. Verkin Institute for Low Temperature Physics and Engineering of the National Academy of Sciences of Ukraine. The dilatometric group has been engaged in research in the field of low temperatures since 1972. The group
includes candidates of physical and mathematical sciences Mykola Vinnikov, Valentin Eselson, Razet Basnukaeva, Serhiy Cherednichenko.
Until 2004, the group was headed by candidate of physical and mathematical sciences Oleksandrovsky Anatoly Nikolayevich.
Until 2013, the main scientific results of the group were obtained in collaboration with Academician of the National Academy of Sciences of Ukraine, Professor
Vadym Hryhorovych Manzheliy.
SCHEME OF A LOW-TEMPERATURE DILATOMETRE AND STAGES OF CREATION OF THE COMPLEX:
Low-temperature part of the dilatometer: 1 - capacitive small displacement sensor (sensor), 2 - copper rod, 3 - sapphire rod tip, 4 - differential thermocouple,
5 - heater, 6 - metal casing, 7 - sapphire hemisphere, 8 - sample under study, 9 - thermometer, 10 - sapphire stage, 11 - sapphire pyramids.
The resolution of the dilatometer (2*10-9 cm) is provided by the design (the main elements of the measuring cell are made of a single sapphire crystal)
and the high vibrational and temperature stability of the measuring oscillatory circuit, which is located in liquid helium. There are no analogues in the world
for the operating temperature range and the range of tasks that the complex is capable of solving.
The complex was created and improved for more than 40 years by teams of several laboratories under the leadership of Academician of the National Academy of Sciences
of Ukraine V.G. Manzhelia.
1971-1974 - creation of the world's first dilatometer for measuring the thermal expansion of cryocrystals (from 4.2K);
1985-1989 - Radical modernization of the dilatometer for measuring the thermal expansion of cryocrystals (temperature range extended to 1.2 K);
1991-1997 - creation of the dilatometer for measuring the thermal expansion of nanostructures (sensitivity 10-11 m);
2000-2001 - modernization of the dilatometer for measuring the thermal expansion of nanostructures. Transition to a new measuring base (LakeShore thermometry);
2002-2004 - creation of a low-temperature desorption vacuum gas analyzer (sensitivity 10-7 mol);
2015-2016 - the automation system was improved and new software was developed.
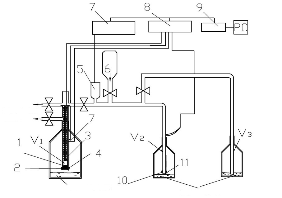
The Complex includes a low-temperature desorption vacuum gas analyzer for determining the quantitative and qualitative composition of gases sorbed by nanostructures
Schematic diagram. Low-temperature desorption vacuum gas analyzer for determining the quantitative and
qualitative composition of gases sorbed into nanostructured materials, and the dynamics of their sorption and desorption
in the temperature range of 2-1000 K.
9 - device for connecting to a personal computer (Advantech PCI - 1670).
To study the kinetics of impurity sorption by nanostructures, as well as determination of the concentration and qualitative composition of small amounts of impurity
gases sorbed in nanomaterials, the group developed and created a vacuum desorption gas analyzer of an original design with a resolution of 10-7 mol.
Sorption and desorption of gas impurities by nanomaterial powders are studied in the temperature range of 2-290 K, which allows analyzing thermally
activated and tunneling sorption mechanisms. An example of pressure changes during the desorption process of 4He from a graphene oxide sample
is shown in Fig. below. [Low Temp. Phys. 39, 1090 (2013)].
The scientific team conducting experiments at the Complex for measuring the thermal expansion of solid nanostructured materials and cryocrystals at
low and ultralow temperatures cooperates and has joint scientific research and publications with many scientific
centers in different countries. Foreign scientists highly appreciate the unique capabilities of the complex,
the complex has been used in many international projects. With the participation of the Department of Chemistry,
Graduate School of Sciences, Osaka University, Japan, in 2015 - 2019, joint studies of the thermal expansion of
new organic compounds with recently discovered superconducting properties k-(D4-BEDT-TTF)2Cu{N(CN)2}Br were carried out.
A joint project "Study of linear thermal expansion of quartz aerogel" was carried out under contract No. 1/09-2016 dated
July 1, 2016 between: B. Verkin Institute for Low Temperature Physics and Engineering of the National
Academy of Sciences of Ukraine and the company "Active Aerogels", Lda, Coimbra, Portugal
(state registration number 0116U004329). Based on cooperation with researchers from the Department
of Experimental Physics, Umea University, Sweden, the Spanish Institute of Carbon Structure Physics
(Instituto de Carboquímica Zaragoza, Spain), the Australian Nuclear Science and Technology
Organization and the National Scientific Center "Kharkiv Institute of Physics and Technology"
(Ukraine), studies of the thermal expansion of graphene nanostructures, carbon nanotubes,
fullerite C60, both pure and doped with various gases, are being carried out;
in the period from 2004 to 2006, joint studies of thermal expansion were carried out
with scientists from the Mirzo Ulugbek National University of Uzbekistan;
the Institute of Physics named after Andronikashvili of the Georgian Academy of Sciences.
The research group has an active collaboration on the study of thermal properties of carbon
nanostructures with Prof. A. Jezowski (Institute of Low Temperature and Structural Research of
the Polish Academy of Sciences in Wrocław).
The group investigated the thermal expansion of such exotic objects as solidified gases: Ar, Kr, Ne, H2, HD, D2, CH4, CHD3,
CD4, N2, CO2, CO, N2O, NH3, CCl4, CBr4, SF6 and a number
of their solid solutions, as well as the thermal expansion of fullerite, various structural materials and crystals used in low-temperature and space technology.
In recent years, negative thermal expansion and the phenomenon of orientational polyamorphism of fullerite C60 at liquid helium temperatures have been
discovered. The low-temperature thermal expansion of bundles of single-walled carbon nanotubes in the radial direction was investigated. The impurity and quantum
effects in the thermal expansion of carbon nanostructures were investigated. The quantum diffusion of helium, hydrogen and neon in fullerite C60 was
discovered and investigated. The tunneling nature of the spatial redistribution of 4He and 3He in bundles of carbon nanotubes was revealed.
For the first time, the effect of radiation irradiation of bundles of nanotubes with γ-quanta in the atmosphere of various gases on the radial thermal expansion
of bundles of nanotubes and their sorption of hydrogen was experimentally investigated. It was shown that irradiation of samples sharply increases the amount of
hydrogen chemisorbed by nanotubes. The sorption and subsequent desorption of gaseous impurities 4He, H2, Ne, N2, CH4 and
Kr by graphene oxide (GO), glucose-reduced graphene oxide (RGO-GL), and hydrazine-reduced graphene oxide (RGO-Hz) powders in the temperature range 2-290 K were
investigated. The effect of thermal reduction on the structure and sorption properties of graphene oxide was investigated. Many of the experimental data
obtained were included in reference books and monographs published in Ukraine and the USA.
The results obtained are presented: in four monographs (Begell Hose, AIP Press, Naukova Dumka), in 88 scientific articles
(Appl.Phys.Lett., Applied Surface Science, JLTP, FNT), 6 articles over the last 3 years. The total citation index of the works is h-index=21,
a total of 1432 citations (as of December 1, 2025). The conducted research was awarded: State Prize in 1977, Prize named to B.I. Verkin
of the NAS of Ukraine in 1999, State Prize of Ukraine in the field of science and technology in 2011. Honorary diploma of the NAS of Ukraine for the cycle of
works "Kinetics of low-temperature sorption of gases by graphene nanostructures" in 2019. Prize of the President of Ukraine in 2021 for the scientific work
"Structure, sorption and thermal properties of carbon nanomaterials and the creation of composites based on them".
Head of the dilatometric group, corresponding member of the NAS of Ukraine, Doctor of Physics and Mathematics, Professor
Prof. Oleksandr Dolbyn is a laureate of the State Prize in Science and Technology in 2011 for the series of works "Quantum Effects Structural
Self-Organization in New Multifunctional Nanomaterials". In 2022 he received the distinction of the National Academy of Sciences of Ukraine "For Professional Achievements".
Senior Researcher, Candidate of Physical and Mathematical Sciences
Candidate of Physical and Mathematical Sciences Vinnikov M.A. was a participant from Ukraine in the international project
"Investigations of the linear thermal expansion of silica aerogel" ("Investigation of the linear thermal expansion of quartz aerogel", 2016, funded by "Active Aerogels",
Lda, Coimbra, Portugal).
Senior Researcher, Candidate of Physical and Mathematical Sciences
Candidate of Sciences in Physics and Mathematics Basnukaeva R.M. is the laureate of the President of Ukraine Prize in 2021 for the scientific
work "Structure, sorption and thermal properties of carbon nanomaterials and the creation of composites based on them". Winner of the competition
"Grant for visits of young Ukrainian scientists to Poland" (2017). Winner of the regional competition "The Best Young Scientist of the Kharkiv Region"
in the direction of "New Substances and Materials" (2018). Twice laureate of the scholarship of the President of Ukraine (2014 - 2016) and (2024 - present) and
laureate of the scholarship of the National Academy of Sciences of Ukraine (2021 - 2023). Awarded an honorary diploma of the NAS of Ukraine for
the cycle of works "Kinetics of low-temperature sorption of gases by graphene nanostructures" in 2019 and a diploma of the Presidium of the NAS of Ukraine
and the Council of Young Scientists of the NAS of Ukraine for active participation and significant achievements in scientific activity in 2025.
Junior Researcher, Candidate of Physical and Mathematical Sciences
Candidate of Physical and Mathematical Sciences Cherednichenko S.V. was awarded an honorary diploma of the Presidium of the NAS of Ukraine and
the Council of Young Scientists of the NAS of Ukraine for active participation and significant achievements in scientific activity in 2024.
Dr. Eselson V.B.
Senior Researcher, Candidate of Physical and Mathematical Sciences
Mr. Pogrybny M.T.
postgraduate student
The complex is actively used in state programs for the development of Ukrainian nanotechnologies:
in the comprehensive program of the NAS of Ukraine "Nanostructural systems, nanomaterials, nanotechnologies", (2006-2010);
in the targeted comprehensive program of fundamental research of the NAS of Ukraine "Fundamental problems of nanostructural systems, nanomaterials, nanotechnologies"
(2010-2014); in the targeted comprehensive program of fundamental research of the NAS of Ukraine "Fundamental problems of creating new nanomaterials and nanotechnologies"
(2015-2019), in the program KPKVK 6541230 "Support for the development of priority areas of scientific research" (2020-2021). The work
carried out using the complex has repeatedly been included in the list of main results of scientific research in the Reports on the activities of the NAS of Ukraine.
Research project for young scientists of the National Academy of Sciences of Ukraine. Title: "Sintering of new composite biomaterials reinforced
with carbon nanotubes and study of their structure and sorption properties" (Project leader - Ph.D. Basnukaeva R.M.) (2021 - 2022)
The project is funded by the National Research Foundation of Ukraine (NRFU), competition "Research Support for Leading and Young Scientists".
Title: "Quantum Tunneling of Vibrational Excitations in Thermal Conductivity of Crystalline and Amorphous Materials and Composites" (2020 - 2023)
(Project participants - Ph.D. Basnukaeva R.M. and Ph.D. Vinnikov M.A.)
NDFU project from the "Excellence Science in Ukraine" competition. Title: "Low-temperature quantum nanoscale effects in thermal properties
of compacted carbon materials and their composites" (2024 - 2026) (Project participants - Vinnikov M.A., Cherednichenko S.V.)
The employees of the dilatometric group and the entire staff of department No. 9 sincerely and cordially congratulate the candidate of physical and mathematical
sciences Basnukaeva R. M. on the honorary distinction and awarding of a diploma of the Presidium of the NAS of Ukraine and the Council of Young Scientists of
the NAS of Ukraine for active participation in scientific life and significant achievements in 2025. We wish you further scientific achievements,
inspiration, new discoveries and inexhaustible energy for the implementation of the most ambitious ideas.
The work Vinnikov, N. A., Pohribnyi, M. T., Dolbin, A. V., Eselson, V. B., Gavrilko, V. G., Basnukaeva, R. M., & Grytsiuk, E. M. (2025). Dimensional
effects in the thermal expansion of carbon fiber reinforced plastic at low temperatures. Low Temperature Physics, 51(9), 1122-1125. received an award based
on the results of the scientific paper competition at the annual final scientific conference of the B.I. Verkin ILTPE NASU.
Corresponding Member of the NAS of Ukraine Dolbyn Oleksandr Vitoldovich is the Chairman of the International Program Committee of the International Conference
"Physics of Condensed Matter & Low-Temperature Physics". Basnukaeva R.M. is a member of the Organizing Committee of the Conference.
Corresponding Member of the NAS of Ukraine Dolbyn Oleksandr Vitoldovich is a member of the Scientific Council "Molecular Physics, Physics of Cryogenic Liquids and Crystals"
at the B.I. Verkin ILTPE of NASU.
Corresponding Member of the NAS of Ukraine, Prof. Dolbin Oleksandr Vitoldovich - Head of the Specialized Academic Council for Awarding the Scientific Degree of Doctor of
Sciences D 64.175.02 at the B. I. Verkin ILTPE of NASU.
Prof. Dolbin A.V. and Dr. Basnukaeva R.M. are members of the Kharkiv local organizing committee of regular international seminars
"Heat capacity and thermal conductivity of solids at low temperatures". Partners and co-organizers of the seminars: V.N. Karazin Kharkiv National University
(Kharkiv, Ukraine), Institute of Low Temperatures and Structural Research of the PAN (Wroclaw, Poland), Osaka University (Osaka, Japan),
University Autonomous of Madrid (Madrid, Spain).
The complex for measuring the thermal expansion of solid nanostructured materials
and cryocrystals at low and ultralow temperatures is open to solving modern problems
of condensed matter physics that arise in various scientific institutions of Ukraine,
and participates in the implementation of target programs of the National Academy of
Sciences of Ukraine and international projects.
Information about the capabilities of the complex and proposals for scientific cooperation are also posted on the LabsArena platform - a
modern service for searching for partners, equipment and laboratory services. This allows researchers from different institutions to quickly find access to a unique
experimental base and initiate joint research.
Information on thermal expansion is necessary when designing and selecting operating modes for new products based on nanomaterials, which are intended
for operation in wide temperature ranges. Taking into account the difference in thermal expansion of materials is extremely important, since when temperature
conditions change in such structures, significant mechanical stresses arise, which can lead to their destruction.
N. A. Vinnikov et al., Low Temperature Physics, 51(9), 1122–1125 (2025).
A method for thermal reduction of graphene oxide (trGO) has been developed, which is an effective sorbent and suitable for use in biology and medicine,
since it does not contain toxic reducing agents and solvents. Using the experimental complex, the influence of oxygen-containing groups and defects on the
sorption properties of graphene oxide was revealed. It was established that by thermal reduction it is possible to increase the sorption capacity of
this nanostructure by more than an order of magnitude. A.V. Dolbin et al. (Applied Surface Science 361, 213 (2016))
The thermal expansion of fullerite C60 was investigated for the first time at temperatures below 5 K. Negative thermal expansion of fullerite was observed at low temperatures,
which indicates the tunneling nature of the rotational states of C60 molecules. The introduction of impurities into the cavities of the fullerite crystal lattice radically
changes both the absolute values and the sign of the thermal expansion of the system. The existence of polyamorphous transformations in the orientational glass of fullerite
and the effects of tunneling rotation of methane and deuteromethane molecules in the octahedral interstitial cavities of the fullerite crystal lattice of C60 were discovered for the first time.
A.N. Aleksandrovskii et al. Fiz. Nizk. Temp. 29, 432 (2003) [Low Temp. Phys. 29, 324(2003)]
Fig. Temperature dependences of the coefficients of linear thermal expansion (1) heating (▲, ●), (2) cooling (□) of the sample (Kr)0.63-C60,
(3) - pure C60 (heating and cooling).
The collaboration between the B.I. Verkin ILTPE of NASU and Osaka University (prof. Y. Nakazawa's group)
combined the Ukrainian school of high-precision low-temperature dilatometry and Japanese expertise in the synthesis and physics of organic
conductors based on BEDT-TTF, which brought new fundamental results in the study of the thermal expansion of organic superconductors.
It was possible to detect thermal expansion anomalies and establish a connection between LTEC anomalies and charge fluctuations near the
superconducting transition. The results obtained can be used to build ultrasensitive magnetic field sensors.
A.V. Dolbin et al., Low Temperature Physics 45 (1), 128-131 (2019)
Thermal expansion of bundles of single-walled carbon nanotubes in the radial direction
The low-temperature coefficient of thermal expansion of bundles of single-walled carbon nanotubes in the radial direction was determined for the first time and the
relationship between thermal expansion and heat capacity was analyzed. The effects of saturation of bundles of nanotubes with gas impurities, which lead to a significant
increase in the radial thermal expansion of bundles of carbon nanotubes, were explained. A.V. Dolbin et al., Fiz. Nizk. Temp.34, 860 (2008). [Low Temp. Phys. 34, 678 (2008)].